Вопрос о том, утеплять ли свое жилье зачастую становится актуальным перед холодами. В...
|
Вопрос о том, утеплять ли свое жилье зачастую становится актуальным перед холодами. В... |
Любой человек мечтает жить в частном доме с приусадебным участком, и очень часто,... |
Окончательной операцией для выравнивания поверхностей выступает шпаклевка стен и... |
В свое время британский журнал проводил опрос читателей о качестве бытовой техники. Однозначный вывод был только один – беспроблемной бытовой техники не существует. Причем и модели элит – класса, спустя 5 – 6 лет начинают давать сбои. Заслуживает внимание их вывод о степени надежности посудомоечных машин ведущих торговых марок. Так лидерами по долговечности среди торговых марок британцы назвали Ariston, Bosch и Electrolux.
Но, как и было сказано, даже самый надежный домашний помощник начинает давать сбои. И когда это случается выхода два: засучивать рукава и браться за ремонт самостоятельно, либо звать на помощь специалиста из сервисного центра. В пользу первого варианта говорит статистика, а именно – большинство неисправностей посудомоечной машины устраняются в домашних условиях. А в статистике сервисных центров лидирующее место занимает - «отсутствие слива».
Поэтому мелкие и не очень сложные неисправности вполне можно устранять самому, но для этого необходимо познакомится с устройством посудомоечной машины и рассмотреть возможные варианты ремонта посудомоечных машин. Что и является целью этой статьи.
Корпус, как и в любой бытовой технике, выполняет функцию базы, на основе которой размещаются все основные узлы и агрегаты машины. К основным элементам посудомоечной машины относят следующее:
Вот собственно и все самые важные и наиболее часто встречающиеся при неисправностях элементы посудомоечных машин. Безусловно, у разных производителей могут быть добавлены другие блоки, которые расширяют функциональность агрегата. Но все вышеперечисленное – база, разобравшись с ней, Вы запросто разберетесь и с индивидуальными элементами конструкции Вашей машины.
Для ремонта посудомоечной машины своими руками необходимо иметь минимальный набор инструмента, а именно:
В случае отсутствия индикации вообще – проверьте наличие напряжения в розетке при помощи мультиметра. Если напряжение в розетке есть, предстоит вскрытие машины.
Если есть индикация кнопок и дисплея, но запуск программы не происходит – проверьте плотность закрытия двери. Не помогло – для ремонта посудомоечных машин Zanussi необходима разборка машины.
В нижней части машины под передней панелью должна быть распределительная коробка с клеммами. Напряжение по кабелю попадает в эту коробку, а уже затем через управляющие контакты расходится далее. Поэтому необходимо снять панель и проверить состояние клемм. Это место подвержено влиянию влаги и поэтому контакты вполне могут окислиться. Если это так – почистите места соединений наждачной бумагой.
После того как добрались до коробки и если визуально никаких повреждений проводов и соединений не обнаружили, необходимо прозвонить цепь питания и определить место повреждения. Отсоедините провода ввода напряжения на коробку и прозвоните их мультиметром (при этом машина отключена от сети и водопровода, а также слита вся вода). Обе жилы должны перезваниваться прибором с установленной шкалой измерения сопротивления, т.е. если проводник цел – должно быть короткое, как если соединить два щупа вместе. Неисправный кабель от розетки до коробки Вы с легкостью замените самостоятельно, и если после этого машина оживет – замечательно. Если нет, то для ремонта посудомоечных машин Siemens или других торговых марок, выхода два: звать специалиста или на свой страх и риск искать неисправность в цепи далее.\
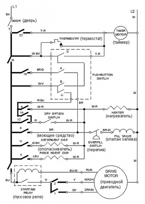
Для выбора второго варианта, т.е. поиска самостоятельно, прежде всего, Вам понадобится найти электрическую принципиальную схему Вашей модели посудомоечной машины. И далее шаг за шагом проверять всю цепь. Для этого в местах соединений разрывать цепь и при помощи тестера проверять работоспособность всех звеньев цепи.
Для более легкого понимания схемы и поиска неисправности приведем некоторую информацию:
Примечание. Для любой цепи должно быть начало и конец, т.е. для того чтобы напряжение запустило какой-то элемент цепи всегда необходимо чтобы «+» мог попасть к минусу. Внимательно проследите путь включения интересующего Вас элемента электрической цепи (будь то биметаллическая пластина или ТЭН). Это как маршрут следования из точки А в точку Б, если где-то обрыв – значит тупик, напряжение не пройдет, все элементы не смогут работать.
Если кран подачи воды открыт, а машина не набирает воду в систему, значит либо забита фильтрующая сеточка, либо неисправен клапан подачи воды. Клапан и сетка расположены в нижней части машины в месте ввода воды в машину. Необходимо отсоединить машину от трубы, снять панель и проверить эти элементы. Если сетка забита, ее нужно промыть струей воды. Работоспособность клапана, точнее его катушек можно проверить тестером. Для этого отсоединяем выводы катушек и меряем сопротивление. Если прибор показывает короткое (как при соединении щупов вместе) – катушка имеет межвитковое замыкание. Если нулевое сопротивление, значит, имеет место обрыв обмотки. В случае если есть некая величина сопротивления – обмотка цела, но проблема внутри клапана. Во всех случаях придется покупать новый впускной клапан, аналогичный и с такой же пропускной способностью.
Определите на звук – «гудит» ли электродвигатель. Ответ положительный значит, скорее всего, что-то заклинило либо двигатель, либо насос. Как проверить и разблокировать насос указанно на видео ниже.
Так же причиной неисправности может быть повреждение обмоток электродвигателя. Для его проверки необходимо отключить его выводы и проверить мультиметром на обрыв обмоток или межвитковое замыкание. В случае упомянутых неисправностей необходима замена на аналогичный двигатель или перемотка, которую осуществит специалист.

В случае если нет звука запуска и работы двигателя, ремонт посудомоечных машин Indesit и поиск повреждения необходимо осуществлять аналогичным путем, как описано в первой неисправности, т.е. необходимо руководствуясь схемой идти по цепи и искать причину обрыва.
Необходимо проверить канализационную трубу – не забит ли сток. Причиной может быть засорение или повреждение сливного насоса. Для определения причины неисправности его необходимо снять и проверить на отсутствие засора. Также при помощи мультиметра можно проверить исправность обмоток.
Также причиной может быть загрязнение фильтров, о том, как их обслуживать показано на видео ниже.
Причинами данной неисправности могут быть как повреждение обмоток двигателя, так и неисправность таймера. С последним все очень не просто, поэтому при подозрении на таймер – обратитесь к специалисту по ремонту посудомоечных машин Bosch или других фирм производителей.
Течь машины может быть связана с состоянием уплотнителя двери, проверяется визуально. Если его состояние неудовлетворительное, то можно купить новое и без особых проблем заменить новым.
В случае течи из-под машины необходимо определить место протечки. Для этого необходимо снять панель, для того что бы добраться до нижней части. Это позволит визуально определить место протечки, как правило, это может быть поврежденное уплотнение насоса, шланг подачи воды или в системе слива.
Необходима проверка на наличие металлических или стеклянных осколков. Возможен износ подшипников. Если при этом упало качество мытья посуды, это может указывать на повреждение крыльчатки помпы. Поэтому если нет осколков, необходимо будет разобрать двигатель и насос, для того что бы определить степень износа подшипников. Вал двигателя должен иметь ровный и мягкий ход без препятствий.
Данная неисправность может быть вызвана следующими причинами:
С первой неисправностью можно разобраться самому, отсоединяем ТЭН и проверяем на сопротивление. Если обрыв – покупаем новый и меняем. С остальными двумя будет достаточно сложно, например, для проверки таймера необходимо знать всю последовательность или алгоритм включения контактов на нагрев ТЭНа. Поэтому оптимальным решением для большинства пользователей будет обращение в сервисный центр.
Если машина оборудована системой турбо-сушки посуды, то данная неисправность говорит о повреждении обмоток двигателя вентилятора или повреждение в цепи включения оного. Обмотки проверить просто, необходимо добраться до клемм включения электродвигателя вентилятора и проверить их исправность мультиметром. В случае если вентилятор работоспособен – необходимо проверить всю электрическую цепь включения вентилятора.
Мы рассмотрели наиболее распространенные неисправности посудомоечных машин. Безусловно, всего описать невозможно, но надеемся, что алгоритм поиска неисправности мы осветили в достаточной степени, что бы можно было приступать к самостоятельному ремонту посудомоечных машин. Стоит упомянуть, что ремонт посудомоечных машин Electrolux, или любых других своими руками следует производить по истечению гарантийного срока. В противном случае Вы лишаетесь гарантии производителя, но решать, безусловно, Вам.
доброго времени суток.а если
доброго времени суток.а если машина постоянно сливает как включаю в сеть? подскажите как поступить.спасибо